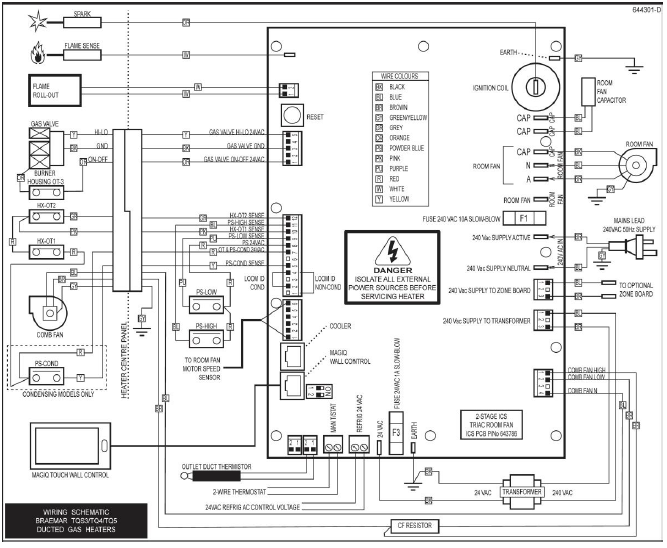
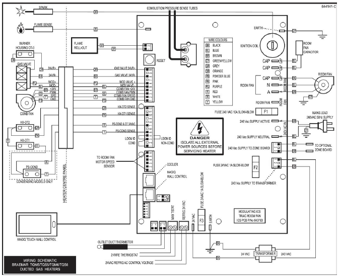
TQ DGH - FC30 Loom ID incorrect
Fault code history can be accessed:
SETTINGS/SERVICE/GAS HEATER 01/7378 CONT/FAULT LOG
YouTube Video - MagIQtouch Heater Fault Log


- IMPORTANT - Before replacing the loom check the link is fitted into the plug securely and making a good connection.










